泊祎回收泊祎回收
  • 首页
  • 金属回收
  • 家具回收
  • 电子产品
  • 工程拆除
  • 电器回收
  • 再生资源
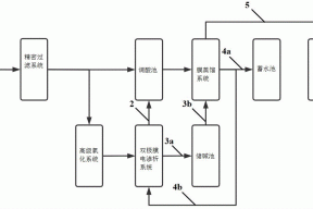
  • 一种膜蒸馏与双极膜电渗析组合的废水处理系统的制作方法 再生资源

    一种膜蒸馏与双极膜电渗析组合的废水处理系统的制作方法

    ...

    huishou5 huishou5 2021-10-01
    380 0
  • 回收废金属PDS3是什么材料(PDS3模具钢) 金属回收

    回收废金属PDS3是什么材料(PDS3模具钢)

    ...

    huishou5 huishou5 2021-10-01
    262 0
  • 小流域坝系数字仿真模拟系统设计技术初探 工程拆除

    小流域坝系数字仿真模拟系统设计技术初探

    ...

    huishou5 huishou5 2021-10-01
    309 0
  • 成都废旧空调回收:室内空气调节 空调吊顶 电器回收

    成都废旧空调回收:室内空气调节 空调吊顶

    ...

    huishou5 huishou5 2021-10-01
    383 0
  • 一种吸尘效果好的集成电路生产用操作台的制作方法 再生资源

    一种吸尘效果好的集成电路生产用操作台的制作方法

    ...

    huishou5 huishou5 2021-10-01
    397 0
  • 国内施工地基方法 工程拆除

    国内施工地基方法

    ...

    huishou5 huishou5 2021-10-01
    371 0
  • 废电脑回收:首款Ivy Bridge赛扬1000M CPU笔记本上市,售价400美元 电子产品

    废电脑回收:首款Ivy Bridge赛扬1000M CPU笔记本上市,售价400美元

    ...

    huishou5 huishou5 2021-10-01
    299 0
  • 回收废金属N07725 金属回收

    回收废金属N07725

    ...

    huishou5 huishou5 2021-10-01
    245 0
  • 成都废旧空调回收:壁挂式空调尺寸和规格有哪些 电器回收

    成都废旧空调回收:壁挂式空调尺寸和规格有哪些

    ...

    huishou5 huishou5 2021-10-01
    398 0
  • 一种可调密度盾构机专用泥浆处理装置的制作方法 再生资源

    一种可调密度盾构机专用泥浆处理装置的制作方法

    ...

    huishou5 huishou5 2021-10-01
    288 0
首页 上一页 2005 2006 2007 2008 2009 2010 2011 2012 2013 2014 下一页 尾页

正在加载...

没有更多内容

加载错误

热评文章

  • 使命是通过回收废旧物资,为社会环境和可持续发展做出贡献

    使命是通过回收废旧物资,为社会环境和可持续发展做出贡献

    2023-07-03
  • 四川恒源通达环保科技有限公司介绍

    四川恒源通达环保科技有限公司介绍

    2023-07-03
  • 安康回收电缆线的主要分类

    安康回收电缆线的主要分类

    2023-07-04
  • 丽江废电缆回收发挥更大的意义

    丽江废电缆回收发挥更大的意义

    2023-07-04
  • 贵州废旧电线回收产品使用误区

    贵州废旧电线回收产品使用误区

    2023-07-04
  • 非晶合金油浸式变压器油处理到什么程度才算合格?

    非晶合金油浸式变压器油处理到什么程度才算合格?

    2023-07-04
  • 贵州废旧电缆回收价格取决于多种因素

    贵州废旧电缆回收价格取决于多种因素

    2023-07-04
  • 贵州废旧电缆回收价格是怎么算的

    贵州废旧电缆回收价格是怎么算的

    2023-07-04

标签列表

    泊祎回收

    Copyright © 2012-2025 版权所有
    • QQ
    • 微信
    • 微博
    • 空间