泊祎回收泊祎回收
  • 首页
  • 金属回收
  • 家具回收
  • 电子产品
  • 工程拆除
  • 电器回收
  • 再生资源
  • 电子废物是一个日益严峻的挑战。你能帮什么忙?-泊祎成都回收网 电器回收

    电子废物是一个日益严峻的挑战。你能帮什么忙?-泊祎成都回收网

    ...

    huishou5 huishou5 2021-10-17
    351 0
  • 废电脑回收:手机的3DMark,移动设备测试软件BaseMark GUI 电子产品

    废电脑回收:手机的3DMark,移动设备测试软件BaseMark GUI

    ...

    huishou5 huishou5 2021-10-17
    417 0
  • 建筑业安全监督管理的问题与对策 工程拆除

    建筑业安全监督管理的问题与对策

    ...

    huishou5 huishou5 2021-10-17
    403 0
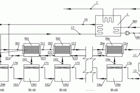
  • 一种热电厂废水处理系统的制作方法 再生资源

    一种热电厂废水处理系统的制作方法

    ...

    huishou5 huishou5 2021-10-17
    780 0
  • 金属回收1.3348是什么材料(1.3348高速钢) 金属回收

    金属回收1.3348是什么材料(1.3348高速钢)

    ...

    huishou5 huishou5 2021-10-17
    489 0
  • 旧主机回收卖多少钱,氮化硼和超支化聚酰胺组装可回收的聚 电子产品

    旧主机回收卖多少钱,氮化硼和超支化聚酰胺组装可回收的聚

    ...

    huishou5 huishou5 2021-10-17
    310 0
  • 溴化锂中央空调省不省电呢 电器回收

    溴化锂中央空调省不省电呢

    ...

    huishou5 huishou5 2021-10-17
    436 0
  • 旧金属回收的技巧 再生资源

    旧金属回收的技巧

    ...

    huishou5 huishou5 2021-10-17
    671 0
  • 废电脑回收:会当凌绝顶,中高端显卡性价比之王Radeon HD 6950 电子产品

    废电脑回收:会当凌绝顶,中高端显卡性价比之王Radeon HD 6950

    ...

    huishou5 huishou5 2021-10-17
    383 0
  • 工程质量监督模式新探 工程拆除

    工程质量监督模式新探

    ...

    huishou5 huishou5 2021-10-17
    356 0
首页 上一页 1887 1888 1889 1890 1891 1892 1893 1894 1895 1896 下一页 尾页

正在加载...

没有更多内容

加载错误

热评文章

  • 使命是通过回收废旧物资,为社会环境和可持续发展做出贡献

    使命是通过回收废旧物资,为社会环境和可持续发展做出贡献

    2023-07-03
  • 四川恒源通达环保科技有限公司介绍

    四川恒源通达环保科技有限公司介绍

    2023-07-03
  • 安康回收电缆线的主要分类

    安康回收电缆线的主要分类

    2023-07-04
  • 丽江废电缆回收发挥更大的意义

    丽江废电缆回收发挥更大的意义

    2023-07-04
  • 贵州废旧电线回收产品使用误区

    贵州废旧电线回收产品使用误区

    2023-07-04
  • 非晶合金油浸式变压器油处理到什么程度才算合格?

    非晶合金油浸式变压器油处理到什么程度才算合格?

    2023-07-04
  • 贵州废旧电缆回收价格取决于多种因素

    贵州废旧电缆回收价格取决于多种因素

    2023-07-04
  • 贵州废旧电缆回收价格是怎么算的

    贵州废旧电缆回收价格是怎么算的

    2023-07-04

标签列表

    泊祎回收

    Copyright © 2012-2025 版权所有
    • QQ
    • 微信
    • 微博
    • 空间